銷售熱線:
中文版
English
關於我們
公司簡介
企業文化
產品中心
液環真空泵
LG幹式螺杆真空泵
風冷螺杆真空泵
ZJ(P)羅茨真空泵
ZJQ氣冷羅茨真空泵
真空機組
進口真空泵
工藝應用
技術支持
真空常用數據
真空常用術語
真空係統常用名稱
真空常用計算公式
真空泵的選擇
新聞資訊
公司新聞
行業資訊
應用案例
客戶服務
技術谘詢
售後服務
維修保養
定製服務
聯係我們
新聞資訊
公司新聞
行業資訊
應用案例
幹式螺杆真空泵在原料藥生產工藝中的應用
訪問: / 發布時間:2020-07-20
幹式螺杆真空泵
在原料藥生產工藝中的應用
一.概述
采用溶媒結晶工藝的原料藥,通常在結晶後進行過濾(固液分離)、洗滌和真空幹燥。常見的真空幹燥器有雙錐幹燥器和過濾洗滌幹燥一體機(三合一)。固液分離的工藝不同,物料含濕量不同,含濕量(幹基)通常在20%~200%。幹燥後原料藥成品的含濕量(幹基)一般要求低於5%(結晶水除外)。濕物料所帶溶媒通常是易燃、易爆、有毒、有害的危險化學品,它們在幹燥過程中被真空泵組抽走。
真(zhen)空(kong)泵(beng)組(zu)有(you)濕(shi)式(shi)和(he)幹(gan)式(shi)兩(liang)大(da)類(lei)。傳(chuan)統(tong)的(de)濕(shi)式(shi)真(zhen)空(kong)幹(gan)燥(zao)係(xi)統(tong)由(you)於(yu)受(shou)使(shi)用(yong)濕(shi)式(shi)真(zhen)空(kong)泵(beng)工(gong)作(zuo)時(shi)需(xu)要(yao)液(ye)體(ti)做(zuo)工(gong)作(zuo)液(ye)及(ji)濕(shi)式(shi)真(zhen)空(kong)泵(beng)所(suo)能(neng)達(da)到(dao)的(de)極(ji)限(xian)真(zhen)空(kong)的(de)局(ju)限(xian), 不僅能耗高、生產效率低、不能充分回收溶媒,而且產生大量的廢水、廢氣;這不僅對化學製藥企業形成成本壓力,更對健康、安全和環保帶來挑戰。采用幹式真空係統,不僅可以實現溶劑的全回收, 以及廢水和廢氣的零排放,而且可以做到節能和生產效率的大幅提高。
二.有機溶劑的特性及其冷凝方式
原料藥生產常用的溶媒是甲醇、丙酮、乙醇等有機溶劑或其他複合溶劑,它們的共同特點是低沸點、高gao飽bao和he蒸zheng汽qi壓ya。對dui於yu抽chou濾lv和he幹gan燥zao工gong藝yi來lai說shuo,通tong常chang有you真zhen空kong泵beng前qian和he泵beng後hou冷leng凝ning兩liang種zhong方fang式shi,也ye稱cheng為wei進jin氣qi側ce冷leng凝ning和he排pai氣qi側ce冷leng凝ning,都dou需xu要yao把ba介jie質zhi冷leng卻que到dao工gong作zuo壓ya力li對dui應ying的de沸fei點dian之zhi下xia。幾ji種zhong常chang用yong有you機ji溶rong劑ji的de蒸zheng汽qi壓ya曲qu線xian(見圖1)。從曲線看出,在幹燥工藝的極限壓力範圍(0.1 ~100 Pa)內,三種溶劑的沸點在-90℃與-30℃之間,必須采用深冷或冷阱冷凝。而在常壓下(≤ 1.013×105Pa),三種溶劑的沸點在56℃與78℃之間,隻須用循環水即可冷凝。二者比較,排氣側冷凝回收的條件最簡單,也是最經濟的。
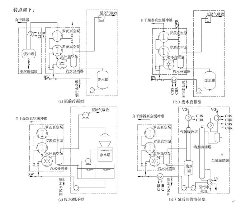
三.濕式真空係統
shishizhenkongxitongpubianxuanyongyehuanbenghuoyehuanluocizhenkongbengzu。yehuanbengdemifenglengqueyezaiyunxingzhonghuirongjiehuoxishoubufenyoujirongmei,zaiqiyefenliqizhongfenchengfeiqihegaonongduyoujifeishui(或廢液),這兩部分都需要處理。針對濕式真空泵運行原理和有機溶劑的特性,有多種濕式幹燥真空係統(流程見圖2),各係統的特點如下:
1.泵前冷凝溶劑型(見圖2-a)
在泵前加冷凝器或冷阱,回收部分溶劑。優點:回收了部分溶劑,提高了真空係統效率。缺點:需要配置深冷或冷阱,投資和運行成本高。
2.廢水直排型(見圖2-b)
泵前、泵後沒有處理,廢水直排汙水處理裝置或委外處理。缺點:汙水處理負荷大,耗水量大,成本高。
3.廢水循環型(見圖2-c)
密封液冷卻循環使用,定期處理溶解飽和的廢液。優點:耗水量降低。缺點:液環泵會出現氣蝕現象和效率降低現象,廢液處理成本高。
4.泵後回收溶劑型(見圖2-d)
對廢液進行蒸餾或膜分離回收溶媒,廢液冷卻循環再用。優點:回收大部分溶劑。缺點:回收係統占地麵積大、能耗高(尤其是蒸餾回收)、投資和運行成本高。
從(cong)上(shang)述(shu)分(fen)析(xi)看(kan)出(chu),雖(sui)然(ran)設(she)計(ji)了(le)多(duo)種(zhong)濕(shi)式(shi)真(zhen)空(kong)係(xi)統(tong),以(yi)期(qi)回(hui)收(shou)溶(rong)劑(ji),減(jian)少(shao)汙(wu)染(ran)排(pai)放(fang),但(dan)效(xiao)果(guo)不(bu)佳(jia)。這(zhe)是(shi)由(you)溶(rong)媒(mei)特(te)性(xing)和(he)濕(shi)式(shi)真(zhen)空(kong)泵(beng)本(ben)身(shen)特(te)點(dian)所(suo)決(jue)定(ding)的(de),隻(zhi)有(you)使(shi)用(yong)幹(gan)式(shi)真(zhen)空(kong)係(xi)統(tong)和(he)配(pei)套(tao)的(de)冷(leng)凝(ning)回(hui)收(shou)係(xi)統(tong),才(cai)能(neng)徹(che)底(di)解(jie)決(jue)這(zhe)個(ge)問(wen)題(ti)。
圖2 濕式真空泵的係統流程圖
四.幹式真空係統在原料藥生產工藝中的應用
(一)在原料藥結晶工藝中的應用
結晶是從均一溶液中析出固體晶體的過程,一般包含過飽和溶液的形成、晶核生成、晶種成形三個過程。從目前化學原料藥生產看,存在的問題主要有結晶析出不徹底、純度不夠、晶型差或不一致、結晶時間過長、發生粘壁等現象。
工藝介紹:將前道工序製備的青黴素鈉鹽溶液通過真空上料進入到結晶罐中,在真空狀態下通過蒸氣加熱、攪拌器攪拌、添加丁醇將青黴素溶液中的水分和丁醇抽到冷凝器中冷凝至集液罐,可重複利用。見示意圖:
圖3 幹式真空泵在結晶工藝中的流程圖
(二) 在有機溶劑抽濾工藝中的應用
在製藥工藝中有很多的步驟需要將固、液混合物中的固體與液體分離,在這個分離過程中大多使用抽濾方式來實現。實驗測試液體組成為95:5的丙酮、乙醇混合液,使用幹式螺杆真空泵的工藝流程如下:
圖
4
幹式螺杆真空泵在抽濾過程中的工藝流程圖
(三) 在減壓幹燥工藝中的應用
溶劑結晶工藝的原料藥生產過程中,需要使用減壓幹燥,以去除濕料中所含的有機溶劑、水分。目前行業中普遍的做法是采用水環泵的真空機組來提供真空,粉料幹燥時,溶劑蒸發後進入水環泵的工作液(水)中,再以氣態(二次揮發)huisandaodaqizhong,huosuifeishuipaifang,zengjiafeiqifeishuichuliyali,caiyongganshiluoganzhenkongbeng,keyixianzhudejiangdiyoujirongjidepaifang,bingshoudaolianghaodejingjixiaoyi。
圖
5
幹式螺杆真空泵在減壓幹燥過程的工藝流程圖
五、結論
幹式螺杆真空泵在原料藥生產工藝中的應用,不僅可通過降低產品的幹燥時間縮短工藝周期、提高生產效率、降低用水量、節約能源、提高產品品質、回收溶媒產生明顯的經濟效益,同時可減輕廢水、廢氣處理壓力,收到顯著的環境和社會效益。
隨著國家節能減排、環huan保bao政zheng策ce的de逐zhu步bu落luo實shi,不bu僅jin在zai新xin建jian項xiang目mu原yuan料liao藥yao生sheng產chan工gong藝yi中zhong采cai用yong幹gan式shi真zhen空kong係xi統tong已yi經jing成cheng為wei一yi種zhong趨qu勢shi,而er且qie在zai技ji改gai項xiang目mu中zhong必bi將jiang全quan麵mian取qu代dai濕shi式shi真zhen空kong泵beng係xi統tong。
上一篇:沒有了
下一篇:沒有了
返回列表
網站首頁
關於我們
- 公司簡介
- 企業文化
產品中心
- 液環真空泵
- LG幹式螺杆真空泵
- 風冷螺杆真空泵
- ZJ(P)羅茨真空泵
- ZJQ氣冷羅茨真空泵
- 真空機組
- 進口真空泵
工藝應用
技術支持
- 真空常用數據
- 真空常用術語
- 真空係統常用名稱
- 真空常用計算公式
- 真空泵的選擇
新聞資訊
- 公司新聞
- 行業資訊
- 應用案例
客戶服務
- 技術谘詢
- 售後服務
- 維修保養
- 定製服務
聯係我們
English
關閉
標題
標題和描述
全文